
Termovalorizzatore di Macomer
Termovalorizzatore di Macomer (Nuoro)
Nella zona industriale di Tossilo, a Macomer nella provincia di Nuoro in Sardegna, è situato un grande inceneritore con recupero energetico adibito allo smaltimento di rifiuti urbani operativo dal 1993. L’impianto ha quindi la funzione di smaltire, mediante il processo di termovalorizzazione. La frazione a valenza combustibile contenuta nei rifiuti urbani ed assimilabili agli urbani non pericolosi a valle della raccolta differenziata, pretrattati nel limitrofo impianto meccanico-biologico.
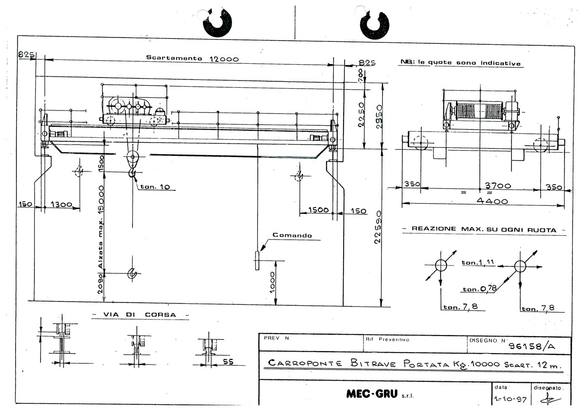
MEC GRU nel 1997 ha partecipato e vinto la gara per la fornitura della gru a ponte speciale completa di benna idraulica per la movimentazione continua dei rifiuti e dotata di cabina separata di comando.
Il carroponte con portata 10t – scartamento 12m in classe FEM A8 è stato progettato e costruito da MEC GRU così come tutti gli altri componenti della gru incluso l’argano di sollevamento in classe FEM M7 ad elevatissime prestazioni per utilizzo continuo, velocità di sollevamento 12,5 m/min con motore da 30 kW- corsa del gancio 17m.
Negli anni ‘90 poche aziende del settore sarebbero state in grado di progettare e costruire un impianto di sollevamento custom così performante che dopo quasi 25 anni è regolarmente in servizio a testimonianza della perfetta qualità e lunga durata della macchina.
Recentemente la gru è stata oggetto di revamping effettuato alla società Arpa Service di Casoria Napoli – www.arpaservice.com.
Arpa Service si occupa della distribuzione e vendita di gru a ponte, gru a bandiera, paranchi prevalentemente nella regione Campania; con mezzi propri avvalendosi di tecnici specializzati esegue manutenzioni ordinarie, straordinarie, montaggi di impianti di sollevamento in tutto il territorio Nazionale ed all’estero. La collaborazione con questa società è stata ottima, l’attività di revamping completo della gru è andata a buon fine ed stata realizzata nei tempi prestabiliti.
Alcune foto



